Электрокарский cловарь. Мужская версия
Издание первое, дополненное

С тех незапамятных времен, когда телефоны были большими, а телеэкраны – маленькими, автолюбителя отличает особый лексикон. Но если ваш автомобильный сленг – ровесник дедушкиных «Жигулей», вынуждены огорчить. Жизнь придумала не только новые песни. Слова «жиклер», «трамблер» и «подсос» позабыты даже слесарями в автосервисах. Автомобиль на наших глазах судорожно пытается соскочить с нефтяной иглы и воткнуться в розетку. Автовладельцу остается лишь осваивать новые смыслы, смутно знакомые по школьному учебнику физики, раздел «электричество». Или застрелиться из заправочного пистолета с «девяносто вторым»... Выбираете жизнь? Наш толковый словарь электромобилиста вам в помощь!
Аа: Аэродинамика

Конструкторы электромобилей (сокращенно EV, Electric vehicles) одержимы идеей машины, которая при движении не тревожит встречный воздух. Обтекаемость равна тишине: рев турбулентного потока, не заглушаемый ревом ДВС, давит на уши заметнее. А слоган «Тише едешь – дальше будешь» надо понимать буквально: лучше обтекаемость – меньше затраты энергии на движение – больше пробег до подзарядки. И хотя рваный ритм городского трафика позволяет вернуть часть затраченного (см. Рекуперация), на шоссе такого шанса нет. Отсюда все эти выдвижные ручки дверей, «аэродинамические» колесные диски и гладкие морды без отверстий. По крайней мере, такова официальная версия. Хотя не исключено, что все это придумали дизайнеры – чтобы их «автомобили будущего» не напоминали Lada Niva Legend.
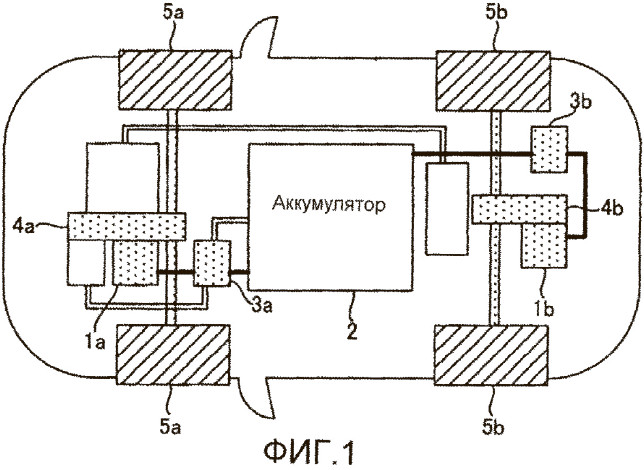
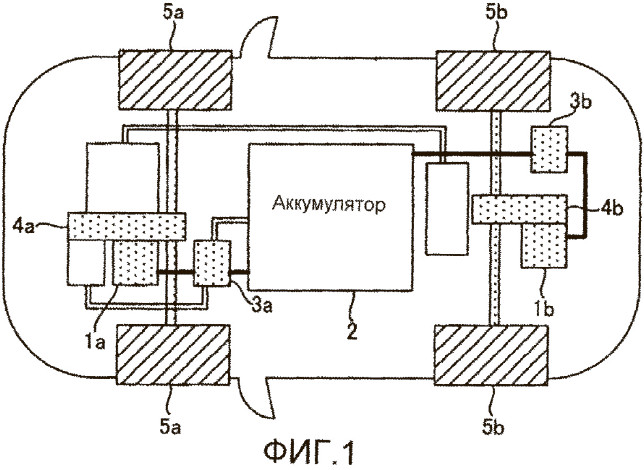
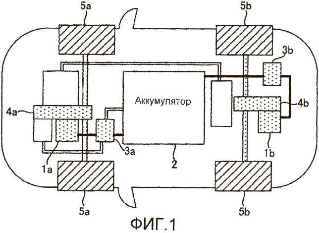
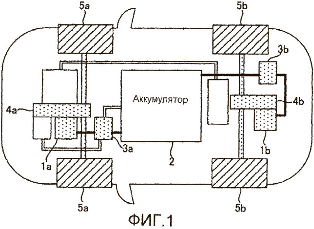
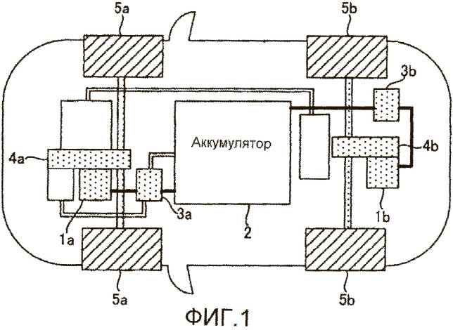
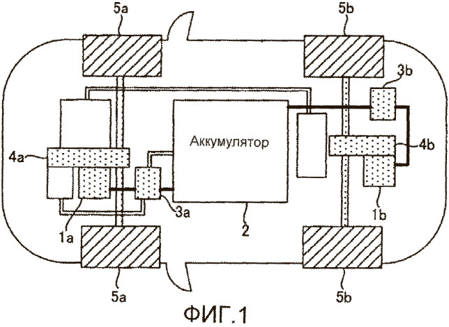
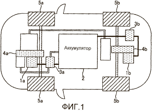
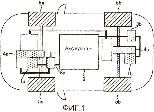
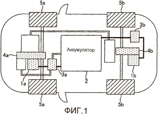
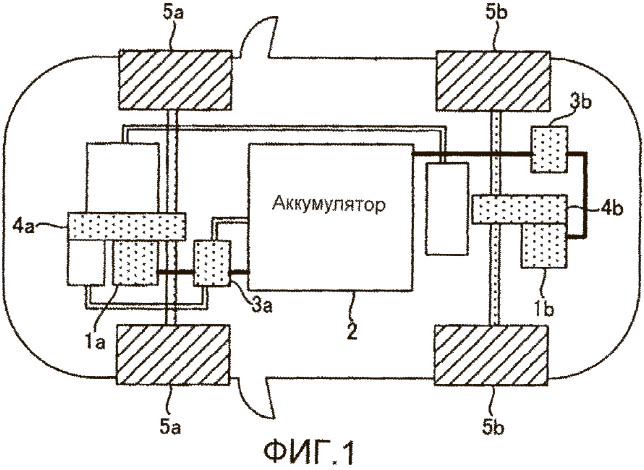
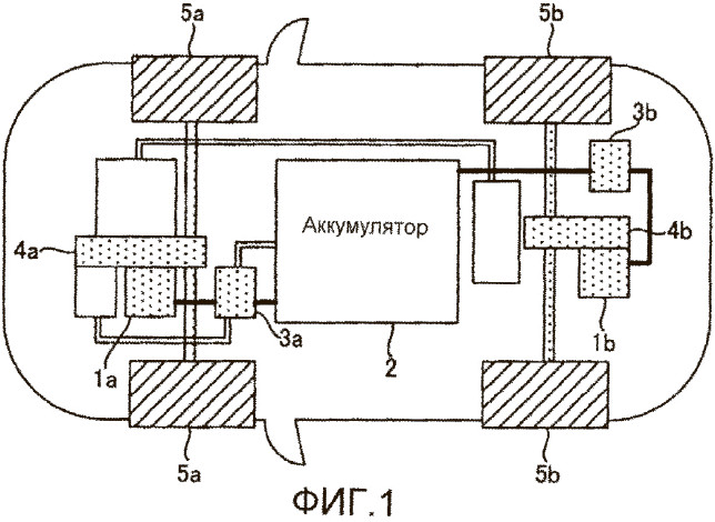
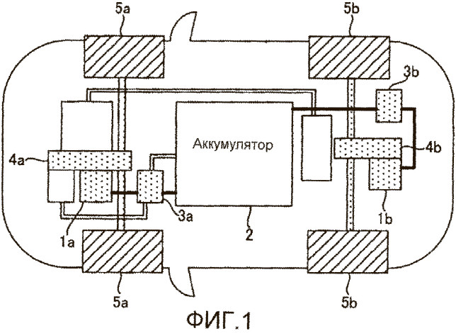
Бб: Батарея тяговая

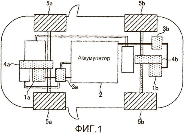
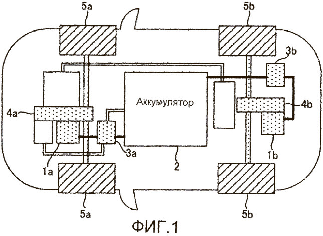
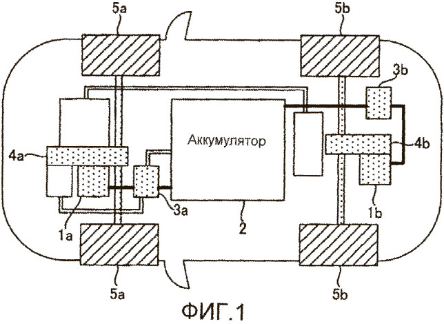
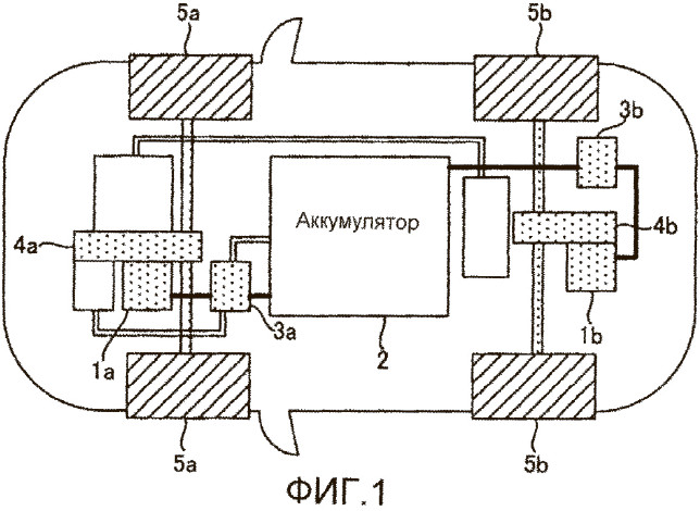
Источник энергии для движения электромобиля, а точнее, постоянного тока напряжением 400 или 800 вольт, база высоковольтной подсистемы EV. Подобно бензобаку, бывает разной емкости (см. Единицы измерения): чем больше, тем круче, но при этом тяжелее и дольше заряжать. В отличие от бензобака, устроена сложно. Неверно представлять батарею цельным кристаллом криптонита, способного магически накапливать и отдавать заряд (см. Химия). В основе – «пальчиковые» аккумуляторные ячейки (см. Ячейка), собранные в пакеты. Часто имеет встроенную систему охлаждения и обогрева (см. Термостатирование) и непростую форму, чтобы заполнить все отведенное пространство. Заключена в огнеупорный, водонепроницаемый и ударопрочный корпус, способный уцелеть даже в серьезной аварии. Хотя, как известно из новостей, периодического самовозгорания EV это не отменяет.
Вв: время зарядки

Количество проведенных у розетки часов и минут – вот что волнует владельца EV больше всего. После наличия самой розетки, разумеется. Зависит оно от многого – емкости, конструкции и степени заряда батареи, типа и мощности зарядного устройства (ЗУ), температуры воздуха (см. Зарядка, Станция). Варьируется от бесконечности (ну ладно, суток), если подключить EV к бытовой электросети, до десятков минут при зарядке от мощной специализированной станции. Производители любят указывать время заряда от 10–20 до 80 процентов емкости батареи, поскольку в этом интервале используется максимальная для данной батареи мощность зарядки. Но сравнивать разные EV удобнее по запасу хода (см. Дальность), набранного за условный «час у розетки». Или полчаса. Или пять минут – как маркетологи скажут. Первые чемпионы в этой дисциплине – корейские Hyundai Ioniq 6 и Kia EV6 (1200–1400 км за час), однако рекорды сегодня обновляются едва ли не ежемесячно.
Гг: гибриды

Машины на комбинированной тяге – ДВС плюс электромотор с небольшой батареей. Плюсы – независимость от розетки, резвость вкупе с экономичностью в городе благодаря рекуперации (см. соотв. статью, далее – см.), возможность езды в «чистом» электрорежиме. Минус – за городом электричество и резвость быстро заканчиваются. По-английски обозначаются HEV или PHEV, если батарею на стоянке можно зарядить от сети. Бывают параллельные, когда ДВС и электричество вращают колеса сообща, и последовательные, если тянет только электромотор, а ДВС крутит генератор для подзарядки батареи на ходу.
Дд: Дальность хода

Пробег без подзарядки – расстояние от розетки до розетки, которое способен проехать EV. Определяется отношением емкости батареи к условному расходу энергии на 100 км пробега. Почему условному? Потому что, помимо собственно техники, расход зависит от режима движения, погоды, темперамента водителя и включенных комфортных опций – печки, кондиционера или музыки. Последние, кстати, могут съесть до 30 процентов расчетного пробега. Точных цифр вам не назовет никто: слишком много переменных в этом уравнении. Самые дальнобойные EV сегодня обещают до 700–800 км на одной зарядке. Любопытно, что прошлогодний российский EV-бестселлер Zeekr 001 отличился и здесь: в мае на китайский рынок вышла версия с заявленным запасом хода в 1000 километров! Хотя многое тут зависит от того, как считать (см. Цикл испытательный).
Ее: Единицы измерения

Прощаемся с олдскульными «л.с.» и «л на 100 км». У тока свои параметры: сила в амперах (А) и напряжение в вольтах (В). Мощность – произведение этих величин, измеряется в ваттах (Вт), а точнее, в тысячах ватт, то есть киловаттах (кВт). Дальше сложнее, но будем считать, что емкость, или запасаемая энергия батареи, – это ее способность гарантированно отдавать ток определенной мощности в течение определенного времени. Измеряется в киловатт-часах (кВт•ч): соответственно, полностью заряженная батарея емкостью 1 кВт•ч должна выдавать ток средней мощностью 1 кВт в течение часа. Расход энергии, или экономичность, – это количество киловатт-часов, затраченных на 100 км пробега (кВт•ч/100 км): тут наконец-то видна аналогия с ДВС. То есть батарея емкостью 100 кВт•ч при среднем расходе в 20 кВт•ч/100 км обеспечивает 500 км пробега без подзарядки. Теоретически (см. Дальность хода).
Жж: ЖК-дисплей
Чтобы EV стал пользователю ближе и роднее, конструкторы стараются превратить его в гаджет на колесах. Поэтому все, чем можно управлять при помощи тачскрина, управляется в нем при помощи тачскрина. Или нескольких. Даже если это непривычно или неудобно. Руль с педалями акселератора и тормоза пока на месте, но инженеры-футуристы не сдаются. Руль, например, уже делают в виде самолетного штурвала.
Зз: Зарядка

Пополнение заряда тяговой батареи – волнующий и, как правило, длительный процесс (см. Время зарядки). Лучший способ его ускорить – «залиться» постоянным током (DC) от мощной станции типа тесловского «Суперчарджера» (см. Станция). Неудивительно, что таких станций мало, а стоимость киловатт-часа на них самая высокая. Больше распространены другие терминалы ускоренной зарядки – тоже DC, но более скромной мощностью 50–60 кВт. Например, столичные «Энергия Москвы», на которых заряжаются бесплатно. В них же применяется и более доступный формат зарядки переменным током (AC). Но для «заливки» в батарею AC надо преобразовать в DC, чем в EV занимается бортовое зарядное устройство мощностью до 22 кВт. Это сильно замедляет дело. Возможна и зарядка от бытовой электросети AC напряжением 380 или 220 В – если в ближайшие 8–12–24 часа машина вам не понадобится. Конечно, потребуется и провод с подходящими разъемами. Для DC они свои (европейского, японского, китайского или «тесловского» стандарта), для АС – свои, тоже разные. Хотя бывают и комбинированные. Один – на машине, другой – на зарядной станции. И все это должно совпасть. При несовпадении помогают переходники, но не всегда. Ведь станция, чтобы начать зарядку, должна «договориться» с машиной, а вы же знаете, как привередливы бывают эти компьютеры. Тем более что с ввезенным по-дикому EV не всегда договаривается даже владелец. Поэтому производители экспериментируют и с беспроводной зарядкой EV, и даже с зарядкой прямо на ходу – говорят, в Великобритании такие специально оборудованные трассы уже есть.
